Datasheet FS312F-G (Fortune Semiconductor) - 5

ManufacturerFortune Semiconductor
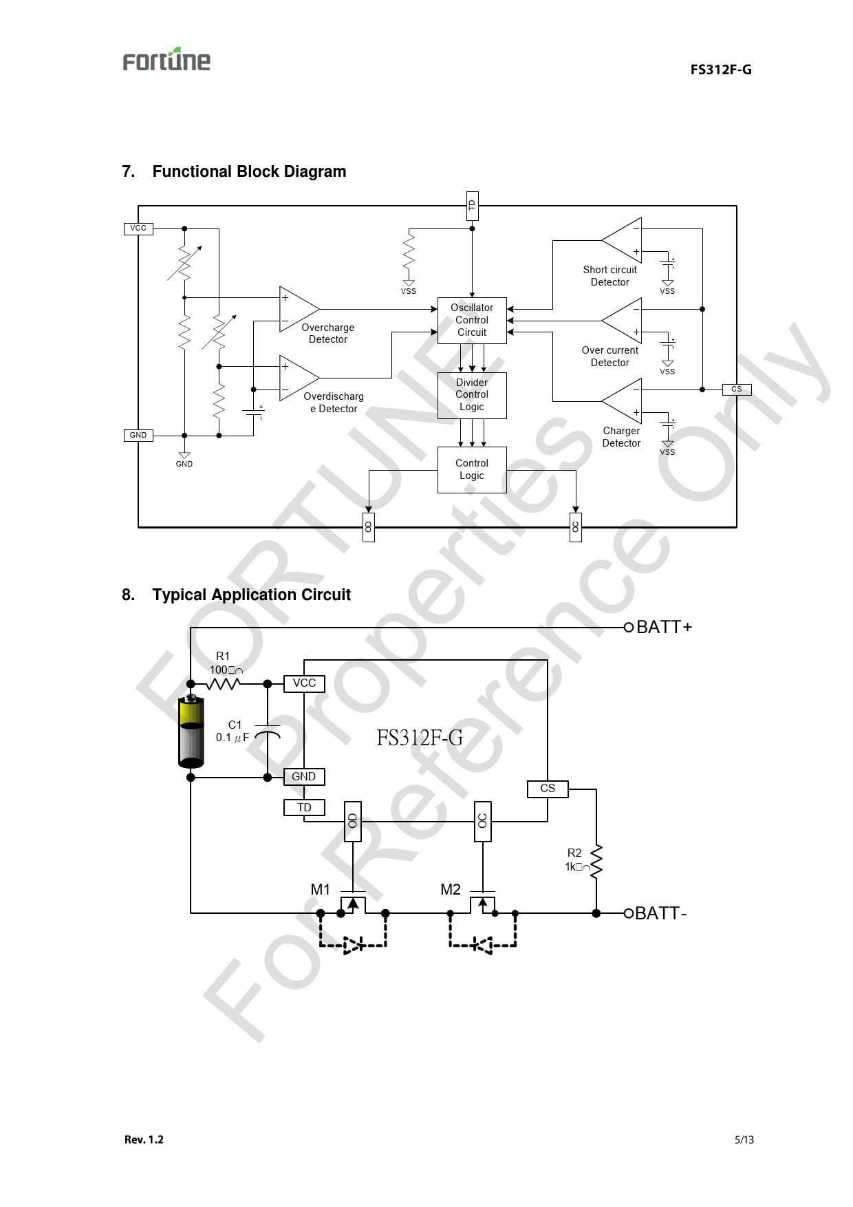
DescriptionThe FS312F-G protection IC for Li-ion/polymer rechargeable one-cell batteries maintains high accurate detections of the abnormal cell activities and the corresponding delay time in order to have protections against the events of over charge, over discharge, and over current.
Pages / Page13 / 5 — Functional Block Diagram. TD 7. VCC Short circuit. Detector VSS VSS …
File Format / SizePDF / 980 Kb
Document LanguageEnglish

Functional Block Diagram. TD 7. VCC Short circuit. Detector VSS VSS Oscillator. Control. Circuit FO. Fo P R. r R ro TU. ef pe NE

Functional Block Diagram TD 7 VCC Short circuit Detector VSS VSS Oscillator Control Circuit FO Fo P R r R ro TU ef pe NE

Model Line for this Datasheet

Text Version of Document

Functional Block Diagram
TD 7. VCC Short circuit
Detector VSS VSS Oscillator
Control
Circuit FO
Fo P R
r R ro TU
ef pe NE
er rti
'
en es
ce
O
nl
y Overcharge
Detector Over current
Detector Overdischarg
e Detector Divider
Control
Logic CS Charger
Detector GND OD Typical Application Circuit BATT+ VCC C1
0.1μF FS312F-G GND
TD CS OC R1
100 OD 8. VSS OC Control
Logic GND VSS R2
1k M1 M2 BATT-